3.20.1 Electricity Paper 1 (448/1)
SECTION A (48 marks)
Answer all the questions in this section.
1. a)List the three classes of materials according to their electrical conductivity and for each class give one example. (3 marks)
b) State the meaning of the term career. (1 mark)
2 a) List four characteristics of an entrepreneur. (2 marks)
b) For each of the following activities, state one safety precaution to be taken when: (2 marks)
(i) removing a 470 uF/240V capacitor from a television set circuit during repair;
(ii) handling rotating parts of electrical machines.
3 With the aid of graphical symbols, describe the difference between a potentiometer and a Rheostat. (5 marks)
4 The average daily power consumption of a domestic consumer is as follows:
- Lighting O.5kw for 6 hours
- Water heating 3.0kw for 2 hours
- Cooking 5.0kw for 2 hours
- Other appliances 3.5kw for 3 hours
.a) Determine the daily consumption in kWh. (3 marks)
b) If the monthly standing charge is Ksh.100.00. calculate the bill for a month of 30 days. (3 marks)
5 a) State four factors that detennine the strength of an electromagnet. (2 marks)
b)Figure 1, shows the direction of force on a current carrying conductor in a magnetic field. Sketch the magnetic flux lines to create the force. (2 marks)


(b) R2
7 (a) Name four accessories used in domestic lighting installation.
(b) State one difference between MIMS and PVC sheathed cables.
8 a)Name two types of D.C generators.
(b) With the aid of a diagram, describe the operation of a simple A.C. generator.
9 (a) Perform each of the following number conversions.
(i) 1011012 to decimal
(ii) 46 H] to binary
(b) Figure 3, shows a symbol of a logic gate.

State the effect on voltage across RL when: (2 marks)
(i) Zener diode is shorted.
(ii) Zener diode open..
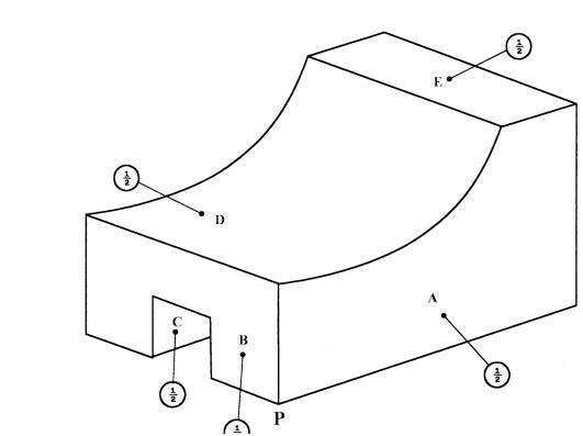
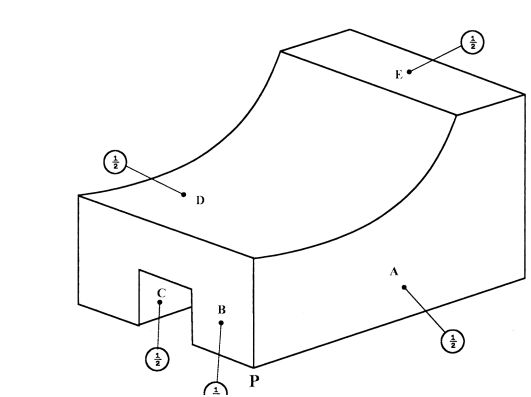
10 Figure 5, shows orthographic views of a block, drawn in first angle projection.

SECTION B (52 marks).
Answer any four quesliuns from this section, in the spaces provided. 11 (a) With reference to Sinusoidal waveforms, explain each of the following terms: (3 marks).
(i) Amplitude;.
(ii) Period;.
(iii) Frequency..
(b) A Sinusoidal voltage trace displayed on an oscilloscope has peak to peak voltage of 24 V and a period of 40 ms.
Draw the waveform and calculate: (10 marks).
(i) Frequency;
(ii) Average value;
(iii) RMS value.
12 a) With the aid of a labelled diagram, explain the operation of a split-phase AC motor. (8 marks)
b) An ideal transformer is used to step down 480 V to 240 V. The 240 V output is connected to a 24 KW resistive load.
Determine the: (5 marks)
(i) load current;
(ii) input current;
(iii) transformer ratio.
13) a) Draw a wiring diagram of a final circuit of one lamp controlled from three different points. (4 marks)
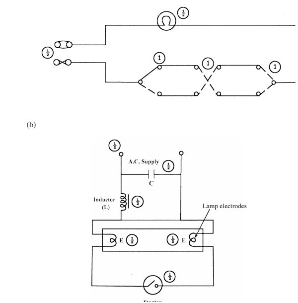
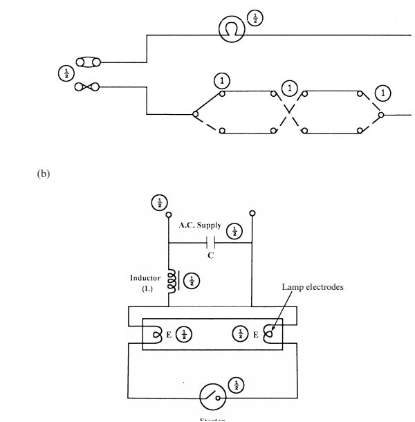
b) With the aid of a labelled diagram, explain the operation of a switch start fluorescent lamp. (9 marks)
14 a) Describe each of the following processes of making a permanent magnet: ' ' (4 marks)
(1) heating;
(ii) stroking.
b) With the aid of a labelled diagram, explain how a relay operates a high current load. (9 marks)
15 a) Draw and label a schematic symbol for each of the following two input logic gates. _ (3 marks).
(1) OR (ii) N AN D.
b) Construct a truth table for a two input NAND gate. (4 marks).
An electric kettle suddenly stops heating water yet there is power in the socket outlet..
c) Outline the procedure for identifying the possible faults using an ohmmeter. (6 marks).
3.20.2 Electricity Paper 2 (448/2)
1 EXERCISE 1
Use the circuit, equipment and component provided to perform the following tasks.
(a) Connect the resistors labelled A across point X and Y of the circuit.
(b) Set the stopwatch to zero.
(0) Press switch S until voltage reading settles at about 1OV.
(d) Release push button switch S and time the duration it takes for the voltage to drop to about 3-7 V and record the time in Table 1.
Table 1

(D Use schematic symbols to draw the circuit and label the components. (6 marks)
(g) From the results obtained, calculate the value of resistor labelled E. (2 marks)
2 EXERCISE 2
Using the materials, tools and equipment provided, fabricate the candle stand shown in figure 1. Its dimensions are given in the layout. (20 marks)

(a) Connect the circuit shown in figure 2 and let the examiner check your work. (6 marks)

(c) Plot a graph of current against voltage. (6 marks)
(d) From the graph:
(i) determine the resistance when the voltage is 1.3 V;
(ii) give a reason for the shape of the graph. (3 marks)
4 EXERCISE 4
Using the pre-fabricated circuit provided in figure 3, perform the following tasks:—

(a) With the switch open:
(i) connect the milliameter between A and B.
(observe the polarity).
(ii) connect the voltmeter between C and D.
(observe the polarity).
(Let the examiner check your work)
(b) Close the switch (2 marks)
Adjust the variable resistor to obtain the current values in Table 3 and in each case measure and record the corresponding voltage values. (10 marks)
Table 3 (c) (i) Plot the graph of current against voltage.
(ii) Use the graph to determine the value of current when the voltage is 5. 5 V. (8 marks)
5 EXERCISE 5
Figure 4 shows a lighting circuit. Using materials, tools and equipment provided, instal the circuit such that the switch controls the lamp. (20 marks)

KCSE Past Papers Electricity 2014
4.20.1 Electricity Paper 1 (448/1) 1 (a) Classes of materials
(i) Conductor - silver, copper, gold, aluminium.
(ii) Semi-conductor - carbon, silicon, germinium.
(iii) Insulators - PVC, porcelain, rubber, mica.
(b) Career - profession or occupation chosen as one's life‘s work. (1 x 1) = 1 mark
2. (a) Four characteristics.
- Self confident.
- Optimistic.
- Action oriented.
- Futuristic.
- Achievement motivation.
- Respond positively to challenges.
(b) (i) Discharge the capacitor by shorting the terminals (D guard against contact with any pan of the body.
(11) Be dressed so that no pal1 of the clothing may accidentally be caught up in the rotating part of the machine.
3. (i) Potentiometer.
Terminals

=(0.5><6)+(3>
=29.5kwh Q)
(b) Cost of electricity
=(Z9.5kWh><7.0())><30 Q)
=6195Q)
= 100 + 6195 = 6295 (D
(6 x 1) = 6 marks
5 (a) - Number of turns. 3
- Amount of current.
- Type of core material
- Ratio of length to Width of coil.
(b)
- lines of flux around the conductor.
- Lines of flux between the magnets.
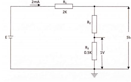
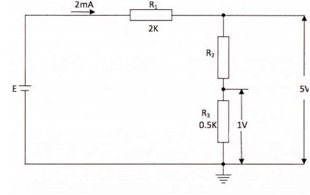
6. (a)
(b) E:5+(2mA 21<)@
= 5 + 4 = 9 v
7. (a)
- Lamp holders.
- Bulbs/tubes.
- Switches
- CCU.
(b)
- MIMS sheathing is made of copper while PVC sheathing is made of PVC.
- MIMS has a good heat resistance while PVC cannot Withstand high temperatures.
8.
. (a)
- Separately excited.
- Shunt wound.
- Series wound.
- Compound wound.
(b)
is mounted in a such away that it is free to be rotated between the fields of the two
magnets.
- If the loop is rotated and cuts the magnetic flux, an emf is induced @ in the loop.
- The two ends of the loop are connected to two copper rings called® slip rings
which provide a path for the induced current to the external circuit.
2 marks
9 (a)
(32><1)+(8X1)+(4X1)+(1x1)
: 32+8+4+1
=4O+5=451n
46
=1011102
(b) (1) NOR gate
69 69 Q3
b)
(ii) Zener diode open
- Increased voltage across RL.
10.
quantity.
11 a
(i) Amplitude is the maximum value, positive or negative of an alternating
(ii) Period is the time taken by an alternating quantity to complete one cycle.
(m) Frequency is the number of cycles of an alternating quantity completed in a unit
time.
(b)
(i)
e,
Vav :O.637>
Peak values -
Wave form -
(iii) Rms value, VRMs = 0.707 >< Vmax
0.707 X12 = 8.484 V
2 marks
Total = 13 marks
12.
- The method of switching the starting winding is by a centrifugal switch
This allows the starting winding to be switched off before the motor reaches
its normal speed
- Once the motor reaches its normal speed, it runs with only one winding
energized.
4 marks
(b) (1) Load current 12:
_ 24000 _
_( 240 )_10OA
(ii) For an ideal transformer
Output power = input power G) = I2
Input current I2 = ( 2:380) = 50A G)
(iii) Transformer ratio
- When the supply is switched on with starter switch closed, current flows through
inductor (L) and through lamp electrodes E.
- This initial currents heats the lamp electrodes in readiness for striking the lamp.
- The starting switch is now opened making a sudden interruption in the current fiowing
through the inductor and causing a high voltage to be induced.
- The voltage starts a discharge between the two lamp electrodes and current rises
rapidly due to the inductor.
- The starter switch is left open while the lamp is alight, the electrodes maintaining their
operating temperature as long as they continue to pass the discharge current.
5 marks
14. (a) (i) Heating. - A ferromagnet metal alloy is heated to bright red hot ® then allowed
to cool in a powerful magnetic field.
(ii) Stroking
- This involves stroking a piece of hard steel with one pole of magnet
along the length of metal piece. (D At the end of each stroke the
magnet is lifted up and taken through a reasonable curve. The starting
end takes the same polarity as the stroking pole of the magnet.
4 marks
(11)
High current contacts
Remote control
Electromagnet Lnad
- When the remote switch is closed. Current flows through the coil making it an
electromagnet.
- The electromagnet attracts the armature which closes the circuit.
- The load in the controlled circuit then operates and when the switch is opened, the
load stops to operate.
(b) Truth table for NAND gate
- Open the top plug ®and check for loose connections
- Check for fuse continuity.
- Check for continuity of cables/conductors.
- Remove the element and check continuity ® of the element.
6 marks
Kenya Scholarships for Undergraduate Students » Kenya Scholarships for Postgraduate Students » Undergraduate Scholarships for Kenyan Students » Kenya Undergraduate Scholarships » Full Undergraduate Scholarships for Kenyans » Kenya Postgraduate Scholarships » Scholarships & Grants » Undergraduate Scholarships » Universities in Kenya » Kenya Universities and Colleges Central Placement Service (KUCCPS) » Colleges in Kenya » KASNEB Registration & Results » Secondary Schools Scholarships in Kenya » Undergraduate & Graduate Scholarships for Kenyans
Scholarships for African Students » Undergraduate Scholarships » African Women Scholarships & Grants » Developing Countries Scholarships » Erasmus Mundus Scholarships for Developing Countries » Fellowship Programs » Funding Grants for NGOs » Government Scholarships » LLM Scholarships » MBA Scholarships » PhD and Masters by Research Scholarships » Public Health Scholarships - MPH Scholarships » Refugees Scholarships » Research Grants » Scholarships and Grants
Scholarships in Australia » Scholarships in Belgium » Scholarships in Canada » Scholarships in Germany » Scholarships in Italy » Scholarships in Japan » Scholarships in Korea » Scholarships in Netherlands » Scholarships in UK » Scholarships in USA









KCSE Results » KCSE Results Top 100 Schools - Kenya Certificate of Secondary Education – KCSE » KCSE Top 100 Candidates » Kenya Certificate of Secondary Education – KCSE » KNEC - Kenya National Examinations Council » Secondary Schools in Kenya » KNEC - Kenya National Examinations Council » Free KNEC KCSE Past Papers
KCSE Past Papers Electricity 2014
"Pdf" Revision Questions Electricity Form 2
"Pdf" Revision Questions Electricity Form 3
"Pdf" Revision Questions Electricity Form 4
"Pdf" Revision Questions Electricity Form Four
"Pdf" Revision Questions Electricity Form One
"Pdf" Revision Questions Electricity Form Three
"Pdf" Revision Questions Electricity Form Two
1 a a KCSE Past Papers
10th Grade Electricity Questions and Answers
10th Grade Electricity Test
11th Ncert Electricity
12th Class Electricity Book Free Download
2014 KCSE Marking Schemes
2014 Pdf KCSE Past Papers 2015
2015 Electricity Essay Questions and Answers Form 4
2016 KCSE Papers
2016 KCSE Prediction Questions
2017 Electricity Hsc Answers
2017 KCSE Prediction Questions
2018 Electricity KCSE Leakage
2018 Electricity KCSE Questions
2018 KCSE Busineness Studies
2018 KCSE Exam
2018 KCSE Leakage
2018 KCSE Prediction Questions
2018 KCSE Questions
2019 Electricity KCSE Leakage
2019 Electricity KCSE Questions
2019 KCSE Leakage
2019 KCSE Questions
9th Grade Electricity Study Guide
A a a Electricity Notes
a a a Electricity Notes!
a a a ElectricityNotes!
A a KCSE Past Papers
A Biblical View of Social Justice
A Level Electricity Biological Molecules Questions
A Level Electricity Exam Questions by Topic
A Level Electricity Notes Edexcel
A Level Electricity Notes Xtremepapers
A Level Electricity Past Papers
A Level Electricity Questions and Answers
a Level Electricity Questions and Answers
A Level Electricity Questions and Answers (Pdf)
A Level Electricity Questions and Answers Pdf
A Level Electricity Questions by Topic Kidney Questions With Markschemes
A Level Electricity Revision
A Level Electricity Revision Edexcel
A Level Electricity Revision Guide
A Level Electricity Revision Notes
A Level Electricity Revision Notes Pdf
A Level Electricity Textbook Pdf
A Level Electricity Year 1 / as Aqa Exam Questions by Topic
A Level Edexcel Notes a* Electricity
aa Electricity Form 3 Questions and Answers
Advance KCSE Past Papers
Advance-africa.com KCSE Rev Quiz
Advantages and Disadvantages.
All Electricity Essays
All Electricity Notes for Senior Two
All KCSE Past Papers Electricity With Making Schemes
All Marking Schemes Questions and Answers
All Past K.c.s.e Questions With Answers
Alliance Mocks 2017
Ap Bio Quizzes
Ap Electricity 1 Textbook Pdf
Ap Electricity Essay Questions and Answers
Are Sourced From KNEC.
As Level Electricity Notes
Atika Electricity Notes
Atika School Electricity Notes
B/s Book 2 Notes
Basic Electricity Books Pdf
basic Electricity Interview Questions and Answers Pdf
Basic Electricity Interview Questions and Answers Pdf
Basic Electricity Pdf
Basic Electricity Questions and Answers
Basic Electricity Questions and Answers Pdf
Bbc Bitesize Electricity Ks3
Bihar Board Electricity Objective Answer 2017
Bihar Board Electricity Objective Answer 2018
Bio Answers
Bio Quesions
Electricity 0478
Electricity 101
Electricity 12th
Electricity 12th Class Notes Pdf
Electricity 2019 Syllabus
Electricity All KCSE Short Notes
Electricity Answers
Electricity Answers Online Free
Electricity Answers Quizlet
Electricity Bk 2 Notes
Electricity Book 1
Electricity Book 1 Notes
Electricity Book 2
Electricity Book 2 Notes
Electricity Book 3
Electricity Book 3 KLB
Electricity Book 3 Notes
Electricity Book 4
Electricity Book 4 Notes
Electricity Book 4 Pdf
Electricity Book for Class 11
Electricity Book Four
Electricity Book Four Notes
Electricity Book One
Electricity Book One Notes
Electricity Book Pdf Free Download
Electricity Book Three
Electricity Book Three Notes
Electricity Book Three Pdf
Electricity Book Two
Electricity Book Two Notes
Electricity Books Form Three
Electricity Bowl Electricity Study Guide
Electricity Bowl Questions Electricity
Electricity Bowl Questions Earth Electricity
Electricity Bowl Questions Math
Electricity Bowl Questions Middle School
Electricity Brekthrough Form Two Notes
Electricity Class 12 Ncert Solutions
Electricity Class 12 Pdf
Electricity Communication Syllabus
Electricity Diagram Software
Electricity Diagrams for Class 11
Electricity Diagrams for Class 12
Electricity Diagrams for Class 9
Electricity Diagrams for Class-10
Electricity Diagrams in Form 1
Electricity Diagrams in Form 2
Electricity Diagrams in Form 3
Electricity Diagrams in Form 4
Electricity Diagrams Pdf
Electricity Diagrams to Label
Electricity Essay Questions and Answers
Electricity Essay Questions and Answers 2018
Electricity Essay Questions and Answers Form 1
Electricity Essay Questions and Answers Form 2
Electricity Essay Questions and Answers Form 3
Electricity Essay Questions and Answers Form 4
Electricity Essay Questions and Answers Form 4 Pdf
Electricity Essay Questions and Answers Pdf
Electricity Essay Revision Q
Electricity Essays and Answers
Electricity Essays Form One to Form Four
Electricity Essays Form One to Form Three
Electricity Essays KCSE
Electricity Essays Pdf
Electricity Exam 1 Multiple Choice
Electricity Exam 2 Advance
Electricity Exam 2 Test
Electricity Exam 2016
Electricity Exam Form Four
Electricity Exam Form One
Electricity Exam Form Three
Electricity Exam Form Two
Electricity Exam Practice Test
Electricity Exam Questions
Electricity Exam Questions and Answers
Electricity Exam Questions and Answers Pdf
Electricity Exam Study Guide
Electricity Exams
Electricity Excretion Notes
Electricity Exercise Form 4 With Answers
Electricity Final Exam Answer Key
Electricity Final Exam Answer Key 2016
Electricity Final Exam Answer Key 2017
Electricity Final Exam Answers 2018
Electricity Final Exam Answers 2019
Electricity Final Exam Questions and Answers
Electricity Fom 1 Notes
Electricity Fom 2 Notes
Electricity Fom 3 Notes
Electricity Fom 4 Notes
Electricity Form 1
Electricity Form 1 & 2 and Answers
Electricity Form 1 and 2 Essays
Electricity Form 1 and 2 Essays Questions and Answers
Electricity Form 1 Chapter 1
Electricity Form 1 Diagrams
Electricity Form 1 Exams
Electricity Form 1 Mid Year Exam
Electricity Form 1 Notes
Electricity Form 1 Notes and Questions
Electricity Form 1 Notes Download
Electricity Form 1 Notes Free Download
Electricity Form 1 Notes GCSE
Electricity Form 1 Notes KCSE-kcse
Electricity Form 1 Notes Pdf
Electricity Form 1 Notes Pdf Download
Electricity Form 1 Past Papers
Electricity Form 1 Pdf
Electricity Form 1 Pressure
Electricity Form 1 Question Papers
Electricity Form 1 Questions
Electricity Form 1 Questions and Answers
Electricity Form 1 Questions and Answers Pdf
Electricity Form 1 Quiz
Electricity Form 1 Revision Questions
Electricity Form 1 Summary Notes
Electricity Form 1 Syllabus
Electricity Form 1 Work
Electricity Form 1-4 Notes
Electricity Form 2
Electricity Form 2 Chapter 1
Electricity Form 2 Chapter 2
Electricity Form 2 Diagrams
Electricity Form 2 Exam Paper 2014
Electricity Form 2 Exams
Electricity Form 2 Notes
Electricity Form 2 Notes and Questions
Electricity Form 2 Notes GCSE
Electricity Form 2 Notes KCSE-kcse
Electricity Form 2 Notes Pdf
Electricity Form 2 Notes Pdf Download
Electricity Form 2 Past Papers
Electricity Form 2 Pdf
Electricity Form 2 Question Papers
Electricity Form 2 Questions
Electricity Form 2 Questions and Answers
Electricity Form 2 Questions and Answers Pdf
Electricity Form 2 Quiz
Electricity Form 2 Revision Notes
Electricity Form 2 Salts
Electricity Form 2 Structure and Bonding
Electricity Form 2 Summary Notes
Electricity Form 2 Syllabus
Electricity Form 2 Work
Electricity Form 3
Electricity Form 3 and 4 Essays
Electricity Form 3 and 4 Essays Questions and Answers
Electricity Form 3 Chapter 3
Electricity Form 3 Classification
Electricity Form 3 Diagrams
Electricity Form 3 Ecology
Electricity Form 3 Exams
Electricity Form 3 Notes
Electricity Form 3 Notes and Questions
Electricity Form 3 Notes GCSE
Electricity Form 3 Notes KCSE-kcse
Electricity Form 3 Notes Pdf
Electricity Form 3 Notes Pdf Download
Electricity Form 3 Notes Topic 1
Electricity Form 3 Past Papers
Electricity Form 3 Pdf
Electricity Form 3 Question Papers
Electricity Form 3 Questions
Electricity Form 3 Questions and Answers
Electricity Form 3 Questions and Answers Pdf
Electricity Form 3 Questions and Answers Term 3
Electricity Form 3 Questions and Answers+pdf
Electricity Form 3 Quiz
Electricity Form 3 Revision Notes
Electricity Form 3 Revision Questions
Electricity Form 3 Summary Notes
Electricity Form 3 Syllabus
Electricity Form 3 Syllabus Pdf
Electricity Form 3 Topics
Electricity Form 3 Work
Electricity Form 4
Electricity Form 4 All Chapter
Electricity Form 4 Chapter 1 Conversion of Units
Electricity Form 4 Chapter 1 Exercise
Electricity Form 4 Chapter 1 Exercise and Answers
Electricity Form 4 Chapter 1 Exercise Pdf
Electricity Form 4 Chapter 1 Mind Map
Electricity Form 4 Chapter 2
Electricity Form 4 Chapter 2 Exercise and Answers
Electricity Form 4 Chapter 2 Exercise Pdf
Electricity Form 4 Chapter 2 Experiment
Electricity Form 4 Chapter 2 Formula
Electricity Form 4 Chapter 2 Mind Map
Electricity Form 4 Chapter 2 Momentum
Electricity Form 4 Chapter 2 Notes Pdf
Electricity Form 4 Chapter 2 Objective Questions and Answers
Electricity Form 4 Chapter 2 Paper 2
Electricity Form 4 Chapter 2 Slideshare
Electricity Form 4 Chapter 3
Electricity Form 4 Chapter 3 Questions and Answers
Electricity Form 4 Chapter 4
Electricity Form 4 Chapter 4 Notes Pdf
Electricity Form 4 Chapter 5 Light Questions and Answers
Electricity Form 4 Chapter 5 Notes Pdf
Electricity Form 4 Diagrams
Electricity Form 4 Exam Paper 1
Electricity Form 4 Exams
Electricity Form 4 Exercise
Electricity Form 4 Exercise Pdf
Electricity Form 4 Module With Answer
Electricity Form 4 Note
Electricity Form 4 Notes
Electricity Form 4 Notes (Pdf)
Electricity Form 4 Notes All Chapter Pdf
Electricity Form 4 Notes and Questions
Electricity Form 4 Notes Chapter 1
Electricity Form 4 Notes Chapter 2
Electricity Form 4 Notes Chapter 3
Electricity Form 4 Notes Download
Electricity Form 4 Notes Free Download
Electricity Form 4 Notes GCSE
Electricity Form 4 Notes KCSE-kcse
Electricity Form 4 Notes Pdf
Electricity Form 4 Notes Pdf Download
Electricity Form 4 Paper 2 Questions and Answers
Electricity Form 4 Past Papers
Electricity Form 4 Question Papers
Electricity Form 4 Questions
Electricity Form 4 Questions and Answers
Electricity Form 4 Questions and Answers Pdf
Electricity Form 4 Quiz
Electricity Form 4 Revision Notes
Electricity Form 4 Schemes of Work
Electricity Form 4 Summary Notes
Electricity Form 4 Syllabus
Electricity Form 4 Textbook Pdf
Electricity Form 4 Work
Electricity Form 5 Chapter 1 Exercise and Answers
Electricity Form 5 Chapter 1 Notes Pdf
Electricity Form 5 Chapter 2 Notes Pdf
Electricity Form 5 Chapter 2 Slideshare
Electricity Form 5 Chapter 3 Notes Pdf
Electricity Form 5 Notes Pdf
Electricity Form Four Book
Electricity Form Four Notes
Electricity Form Four Notes and Questions
Electricity Form Four Notes GCSE
Electricity Form Four Notes Pdf
Electricity Form Four Past Papers
Electricity Form Four Questions
Electricity Form Four Questions and Answers
Electricity Form Four Questions and Answers Pdf
Electricity Form Four Quiz
Electricity Form Four Study Notes
Electricity Form Four Syllabus
Electricity Form Four Topic 2
Electricity Form Four Topic 4
Electricity Form Four Topics
Electricity Form Four Work
Electricity Form One
Electricity Form One Book
Electricity Form One Book Pdf
Electricity Form One Download Topic 1 Upto 3
Electricity Form One Exam
Electricity Form One Notes
Electricity Form One Notes and Questions
Electricity Form One Notes GCSE
Electricity Form One Notes Pdf
Electricity Form One Pdf
Electricity Form One Questions
Electricity Form One Questions and Answers
Electricity Form One Questions and Answers Pdf
Electricity Form One Questions and Their Answers
Electricity Form One Quiz
Electricity Form One Revision Question
Electricity Form One Schemes of Work
Electricity Form One Study Notes
Electricity Form One Syllabus
Electricity Form One Term Three Test
Electricity Form One to Three Notes
Electricity Form One Work
Electricity Form Three
Electricity Form Three Book
Electricity Form Three Notes
Electricity Form Three Notes and Questions
Electricity Form Three Notes GCSE
Electricity Form Three Questions and Answers
Electricity Form Three Questions and Answers Pdf
Electricity Form Three Quiz
Electricity Form Three Reproduction
Electricity Form Three Reproduction.
Electricity Form Three Study Notes
Electricity Form Three Work
Electricity Form Three-questions and Answers
Electricity Form Two
Electricity Form Two Book
Electricity Form Two Diagrams
Electricity Form Two Notes
Electricity Form Two Notes and Questions
Electricity Form Two Notes GCSE
Electricity Form Two Notes Pdf
Electricity Form Two Notes-pdf
Electricity Form Two Pdf
Electricity Form Two Questions
Electricity Form Two Questions and Answers
Electricity Form Two Questions and Answers Pdf
Electricity Form Two Quiz
Electricity Form Two Study Notes
Electricity Form Two Topics
Electricity Form Two Work
Electricity Form Two,schemes of Work
Electricity Form2
Electricity Form2 Textbook
Electricity Game Form Four Question End Answers
Electricity Grade 10 Exam Papers
Electricity Hsc Pdf
Electricity Human Reproduction Video
Electricity IGCSE Past Papers Xtremepapers
Electricity K.c.s.e 2017
Electricity KCSE
Electricity KCSE 2016
Electricity KCSE 2017
Electricity KCSE 2017 Paper 1
Electricity KCSE Past Papers
Electricity KCSE Questions
Electricity KCSE Questions and Answer
Electricity KCSE Quizzes & Answers
Electricity KCSE Revision
Electricity KCSE Revision Notes
Electricity KCSE Setting Questions Form One and Two
Electricity Ksce 2015
Electricity Last Year K.c.s.e Questions
Electricity Lesson Plan Form Two
Electricity Made Familiar
Electricity Mcq for Class 11
Electricity Mcq for Class 12
Electricity Mcq for Competitive Exams
Electricity Mcq for Competitive Exams Pdf
Electricity Mcq for Neet Pdf
Electricity Mcq for Ssc
Electricity Mcq Questions With Answers
Electricity Mcq With Answers Pdf
Electricity Mcqs for Class 12 Pdf
Electricity Mcqs With Answers Pdf
Electricity Mid Familia Form One
Electricity Mock Papers
Electricity Module Form 5
Electricity Multiple Choice Questions and Answers Cxc
Electricity Multiple Choice Questions and Answers Pdf
Electricity Multiple Choice Questions With Answers Pdf
Electricity Note
Electricity Note Form Two All Chapters
Electricity Notes
Electricity Notes and Guestion and Answear
Electricity Notes and Syllabus
Electricity Notes Class 10
Electricity Notes for Class 11 Pdf
Electricity Notes for Class 12 Pdf
Electricity Notes for High School Students
Electricity Notes for IGCSE 2014
Electricity Notes Form 1
Electricity Notes Form 1 4
Electricity Notes Form 1 Free Download
Electricity Notes Form 1 KLB
Electricity Notes Form 1 Pdf
Electricity Notes Form 1-4
Electricity Notes Form 1-4(1) Electricity
Electricity Notes Form 14
Electricity Notes Form 2
Electricity Notes Form 2 KLB
Electricity Notes Form 2 Pdf
Electricity Notes Form 2; Electricity Notes
Electricity Notes Form 3
Electricity Notes Form 3 KLB
Electricity Notes Form 3 Pdf
Electricity Notes Form 4
Electricity Notes Form 4 Chapter 2
Electricity Notes Form 4 KLB
Electricity Notes Form 4 Pdf
Electricity Notes Form 4-pdf
Electricity Notes Form Four
Electricity Notes Form Four KLB
Electricity Notes Form Four Pdf
Electricity Notes Form One
Electricity Notes Form One KLB
Electricity Notes Form One Pdf
Electricity Notes Form One to Form Four
Electricity Notes Form Three
Electricity Notes Form Three KLB
Electricity Notes Form Three Pdf
Electricity Notes Form Two
Electricity Notes Form Two KLB
Electricity Notes Form Two Pdf
Electricity Notes Form2
Electricity Notes IGCSE
Electricity Notes Kenya
Electricity Notes on Agroforestry
Electricity Notes Pdf
Electricity Notes:
Electricity Objective Answer
Electricity Objective Answer 2018
Electricity Objective Questions for Competitive Exams
Electricity Objective Questions for Competitive Exams Pdf
Electricity Oral Exam Questions
Electricity Paper 1
Electricity Paper 1 2018 Marking Rules
Electricity Paper 1 Notes
Electricity Paper 1 Questions
Electricity Paper 1 Questions and Answers
Electricity Paper 1 Topics
Electricity Paper 1 With Answers
Electricity Paper 2
Electricity Paper 2 2017
Electricity Paper 2 2018 Marking Rules
Electricity Paper 2 Questions and Answers
Electricity Paper 2 Questions and Answers Pdf
Electricity Paper 2 Revision
Electricity Paper 2 Topics
Electricity Paper 2018
Electricity Paper 3 2018 Marking Rules
Electricity Paper 3 Question and Answer
Electricity Paper 3 Question Paper 2014 KCSE
Electricity Paper 3 Question Paper 2015 KCSE
Electricity Paper 3 Question Paper 2016 KCSE
Electricity Paper 3 Question Paper 2017 KCSE
Electricity Paper 3 Question Paper 2018 KCSE
Electricity Paper 3 Questions and Answers
Electricity Paper One Questions and Answers
Electricity Paper One Topics
Electricity Paper Two Qestions With Answers
Electricity Paper1
Electricity Paper2
Electricity Paper3
Electricity Paper4
Electricity Past Papers
Electricity Past Papers 2017
Electricity Past Papers a Level
Electricity Past Papers Form 1
Electricity Past Papers Form 2
Electricity Past Papers Form 3
Electricity Past Papers O Level
Electricity Pdf Download
Electricity Pp1 KCSE 2016
Electricity Practical Book Class 12 Pdf
Electricity Practical Exam
Electricity Practicals Form One
Electricity Practicals Questions and Answers
Electricity Practice Test 9th Grade
Electricity Practice Test Answers
Electricity Practice Test Questions and Answers
Electricity Practice Test Quizlet
Electricity Predicted Questions This Year KCSE
Electricity Preparation Notes
Electricity Pretest High School Pdf
Electricity Question and Answer With Explanation
Electricity Question and Answers 2019
Electricity Question and Answers 2020
Electricity Question and Answers 2021
Electricity Question and Answers 2022
Electricity Question and Answers Note
Electricity Questions
Electricity Questions and Answers
Electricity Questions and Answers for High School
Electricity Questions and Answers for High Schools
Electricity Questions and Answers for High Schools Pdf
Electricity Questions and Answers for Secondary Schools
Electricity Questions and Answers Form 1
Electricity Questions and Answers Form 2
Electricity Questions and Answers Form 3
Electricity Questions and Answers Form 4
Electricity Questions and Answers Multiple Choice
Electricity Questions and Answers Notes
Electricity Questions and Answers O
Electricity Questions and Answers Online
Electricity Questions and Answers Pdf
Electricity Questions and Answers Pdf for Class 12
Electricity Questions and Answers Pdf for Competitive Exams
Electricity Questions and Answers-form 2
Electricity Questions for High School
Electricity Questions for High School Students With Answers
Electricity Questions for Senior 1
Electricity Questions for Senior 2
Electricity Questions for Senior 3
Electricity Questions for Senior 4
Electricity Questions for Senior 5
Electricity Questions for Senior 6
Electricity Questions for Senior Five
Electricity Questions for Senior Four
Electricity Questions for Senior One
Electricity Questions for Senior Six
Electricity Questions for Senior Three
Electricity Questions for Senior Two
Electricity Questions Form One
Electricity Questions Multiple Choice
Electricity Questions Quizlet
Electricity Questions to Ask Your Teacher
Electricity Quetion and Answer Form Four
Electricity Quetion and Answer Form One
Electricity Quetion and Answer Form Three
Electricity Quetion and Answer Form Two
Electricity Quiz for Class 9
Electricity Quiz for Class 9 Electricity
Electricity Quiz Questions and Answers for Class 10
Electricity Quiz Questions and Answers for Class 10 Pdf
Electricity Quiz Questions and Answers for Class 12
Electricity Quiz Questions and Answers for Class 9
Electricity Quiz Questions and Answers for Class 9 Pdf
Electricity Quiz Questions and Answers for High School
Electricity Quiz Questions and Answers Multiple Choice
Electricity Quiz Questions and Answers Pdf
Electricity Quiz Questions for Class 12
Electricity Quiz Questions for College Students
Electricity Quiz With Answers
Electricity Quiz With Answers Pdf
Electricity Quizlet
Electricity Revision
Electricity Revision a Level
Electricity Revision Electricity Notes Electricity
Electricity Revision Exam
Electricity Revision Examination
Electricity Revision Form One
Electricity Revision Notes
Electricity Revision Notes Electricity
Electricity Revision Notes Form 1
Electricity Revision Notes Form 2
Electricity Revision Notes Form 3
Electricity Revision Notes Form 4
Electricity Revision Notes IGCSE
Electricity Revision Paper One
Electricity Revision Questions
Electricity Revision Questions and Answers
Electricity Revision Questions and Answers Form 1
Electricity Revision Questions and Answers Form 2
Electricity Revision Questions and Answers Form 3
Electricity Revision Questions and Answers Form 4
Electricity Revision Questions and Answers Form Four
Electricity Revision Questions and Answers Form One
Electricity Revision Questions and Answers Form Three
Electricity Revision Questions and Answers Form Two
Electricity Revision Questions Form 1
Electricity Revision Questions Form 2
Electricity Revision Questions Form 3
Electricity Revision Questions Form 4
Electricity Revision Questions Form Four
Electricity Revision Questions Form One
Electricity Revision Questions Form Three
Electricity Revision Questions Form Two
Electricity Revision Quiz
Electricity Revision Test
Electricity Secondary School Revision
Electricity Simple Notes
Electricity Spm Notes Download
Electricity Spm Notes Pdf
Electricity Spm Questions
Electricity Study Form 2
Electricity Study Guide
Electricity Study Guide Answer Key
Electricity Study Guide Answers
Electricity Study Guide Electricity Questions and Answers
Electricity Study Guide Ib
Electricity Study Guide Pdf
Electricity Study Guides
Electricity Study Notes
Electricity Study Notes Materials Form 1 Pdf
Electricity Study Notes Materials Form 2 3 Pdf
Electricity Study Notes Materials Form 2 Pdf
Electricity Study Notes Materials Form 3 Pdf
Electricity Study Notes Materials Form 4 Pdf
Electricity Syllabus in Kenya
Electricity Syllabus Pdf
Electricity Test 1 Quizlet
Electricity Test Questions
Electricity Test Questions and Answers
Electricity Test Questions and Answers Pdf
Electricity Topic One Form Four
Electricity Topics Form One
Electricity Unit 1 Quiz
Electricity Vol 3
Electricity | Revision Electricity
Electricity,form 4
Electricity.form Four.topic Three
ElectricityExam Form Three
ElectricityModule Form 5
ElectricityNotes
ElectricityNotes for Class 11 Pdf
ElectricityNotes for Class 12 Pdf
ElectricityNotes Form 1
ElectricityNotes Form 1 Free Download
ElectricityNotes Form 2
ElectricityNotes Form 3
ElectricityNotes Form 3 Pdf
ElectricityNotes IGCSE
ElectricityNotes Pdf
ElectricityPast Papers
ElectricityQuestions and Answers Pdf
ElectricitySimple Notes
ElectricitySpm Notes Download
ElectricitySpm Notes Pdf
ElectricitySpm Questions
ElectricityStudy Guide Answers
ElectricityStudy Guide Pdf
ElectricityStudy Guides
Blologytextpapers
Bridge Electricity
Business Past KCSE Past Papers
Business Studies Form 3 Notes Pdf
Business Studies Form 4 Notes Pdf
C R E Form One KLB
C R E Form One Oli Topic
C.r.e Form 1 Notes Kenya
C.r.e Form 2 Notes Kenya
C.r.e Form 3 Notes
C.r.e Form 3 Notes Kenya
C.r.e Form 3 Pdf
C.r.e Form 4 Notes Kenya
C.r.e Form One Notes Pdf
C.r.e Notes Form 1
C.r.e Revision Notes
C.r.e Short Notes
Cambridge IGCSE Electricity
Cambridge IGCSE Electricity 3rd Edition
Cambridge IGCSE Electricity 3rd Edition Plus Cd South Asia Edition
Cambridge IGCSE Electricity Answers
Cambridge IGCSE Electricity Coursebook Pdf Download
Cambridge IGCSE Electricity Practical Workbook
Cambridge IGCSE Electricity Revision Guide Pdf
Cambridge IGCSE Electricity Study and Revision Guide 2nd Edition Pdf
Cambridge IGCSE Electricity Study and Revision Guide Pdf
Cambridge IGCSE Electricity Workbook Free Download
Cambridge IGCSE Electricity Workbook Pdf
Cambridge IGCSE® Electricity Coursebook
Caucasian Chalk Circle Essay Questions
Chapter 1 Introduction to Electricity
Chapter 1 Introduction to Electricity Studies
Cie a Level Electricity Notes 2016
Cie a Level Electricity Notes Pdf
Cie Past Papers
Class 10 Electricity Chapter 1 Mcqs
Class 8 Electricity Notes KCSE-kcse
College Electricity Notes
College Electricity Practice Test
College Electricity Quiz
College Electricity Quiz Chapter 1
College Electricity Quizlet
College Electricity Study Guide
College Electricity Study Guide Pdf
College Electricity Test Questions and Answers
College Electricity Volume 3 Pdf
College ElectricityNotes
Complete Electricity for Cambridge IGCSE
Complete Electricity for Cambridge IGCSE Revision Guide Pdf
County Mocks 2017
Cse Past Papers Electricity 2017
Dl Electricity Form 3 Pdf Kusoma
Download Electricity Form 1
Download Electricity Form 2
Download Electricity Form 2 Notes
Download Electricity Form 3
Download Electricity Form 3 Notes
Download Electricity Form 4
Download Electricity Form Four
Download Electricity Form One
Download Electricity Form Three
Download Electricity Form Two
Download Electricity Notes Form 3
Download Electricity Notes Form One
Download ElectricityNotes Form 3
Download Form Three Electricity Notes
Download Free KCSE Past Papers Electricity
Download Free KCSE Past Papers From KNEC.
Download KCSE Past Papers With Answers
Download KCSE Revision Notes
Download KLB Electricity Book 2
Download KLB Electricity Book 3
Download KLB Electricity Book 4
Download Notes of Electricity
Downloads | Electricity | Form Four Exams | Exams
Downloads | Electricity | Form One Exams | Exams
Downloads | Electricity | Form Three Exams | Exams
Downloads | Electricity | Form Two Exams | Exams
Downloads | KCSE Papers and Marking Schemes |
Dvance KCSE Past Papers
Easy Electricity Questions
Edexcel a Level Electricity B
Edexcel a Level Electricity Notes Pdf
Edexcel a Level Electricity Salters Nuffield
Edexcel A2 Electricity Notes
Edexcel as Electricity Revision Guide Pdf
Edexcel Electricity A2 Revision Notes Pdf
Edexcel Electricity Unit 2 Revision Notes
Edexcel GCSE Electricity Revision Guide Pdf
Edexcel IGCSE Electricity Past Papers
Edexcel IGCSE Electricity Revision Guide Free Pdf Download
Edexcel IGCSE Electricity Revision Guide Pdf
Edexcel IGCSE Electricity Revision Guide Pdf Download
Electronics Form Four Notes
Energy Questions Electricity Bowl
Essay Questions and Answers KCSE Electricity Notes
Essay Questions and Answers on Betrayal in the City
Essay Questions Based on Betrayal in the City
Evolving World Electricity Book 1 Pdf
Evolving World Electricity Book 4 Notes
Evolving World Electricity Book Form 1
Evolving World-history Book 3
Exam Notes for Electricity 101
Exams KCSE Electricity Paper 1 Questions and Answers
F3 Electricity Test Paper
Find Download KCSE Past Papers With Answers
Find KCSE Electricity Essay Questions and Answers
Form 1 Electricity Exam
Form 1 Electricity Notes
Form 1 Electricity Questions and Answers
Form 1 Electricity Questions and Answers Pdf
Form 1 Electricity Revision Notes
Form 1 Electricity Summurized Revision Pdf
Form 1 Electricity Syllabus
Form 1 Electricity Test Paper Pdf
Form 1 Electricity Topics
Form 1 ElectricityNotes
Form 1 ElectricityQuestions and Answers
Form 1 ElectricityRevision Notes
Form 1 ElectricitySyllabus
Form 1 ElectricityTest Paper Pdf
Form 1 Past Papers
Form 1 Past Papers With Answers
Form 1 Revision Papers
Form 1 Subjects in Kenya
Form 2 Electricity Exam
Form 2 Electricity Exam Paper
Form 2 Electricity Exam Paper 2016
Form 2 Electricity Exam Paper Free Download
Form 2 Electricity Exam Paper With Answer
Form 2 Electricity Final Year Exam Paper 2
Form 2 Electricity Notes
Form 2 Electricity Notes and Revision Questions
Form 2 Electricity Notes Pdf
Form 2 Electricity Past Papers
Form 2 Electricity Questions
Form 2 Electricity Questions and Answers
Form 2 Electricity Questions and Answers >
Form 2 Electricity Questions and Answers Pdf
Form 2 Electricity Revision Notes
Form 2 Electricity Short Notes
Form 2 Electricity Syllabus
Form 2 ElectricityExam Paper
Form 2 ElectricityExam Paper Free Download
Form 2 ElectricityExam Paper With Answer
Form 2 ElectricityFinal Year Exam Paper 2
Form 2 ElectricityPast Papers
Form 2 ElectricityRevision Notes
Form 2 ElectricityShort Notes
Form 2 ElectricitySyllabus
Form 2 Revision Papers
Form 2 Subjects in Kenya
Form 3 Electricity Book
Form 3 Electricity Exam
Form 3 Electricity Exam Paper
Form 3 Electricity Notes
Form 3 Electricity Past Papers
Form 3 Electricity Questions
Form 3 Electricity Questions and Answers
Form 3 Electricity Questions and Answers Pdf
Form 3 Electricity Revision Notes
Form 3 Electricity Syllabus
Form 3 ElectricityExam Paper
Form 3 ElectricityNotes
Form 3 ElectricityPast Papers
Form 3 ElectricityQuestions
Form 3 ElectricityQuestions and Answers Pdf
Form 3 ElectricityRevision Notes
Form 3 ElectricitySyllabus
Form 3 C.r.e
Form 3 Notes of Electricity Topic on Fish
Form 3 Past Papers
Form 3 Revision Papers
Form 3 Subjects in Kenya
Form 4 Electricity Exam
Form 4 Electricity Notes
Form 4 Electricity Notes Pdf
Form 4 Electricity Questions and Answers
Form 4 Electricity Questions and Answers Pdf
Form 4 Electricity Revision Notes
Form 4 Electricity Syllabus
Form 4 Electricity Topics
Form 4 ElectricityNotes
Form 4 ElectricityRevision Notes
Form 4 ElectricitySyllabus
Form 4 ElectricityTopics
Form 4 Exam Papers
Form 4 Revision Papers
Form 4 Subjects in Kenya
Form 5 Electricity Topics
Form 5 ElectricityTopics
Form Five Electricity Notes
Form Five ElectricityNotes
Form Four Electricity Book
Form Four Electricity Notes
Form Four Electricity Notes Pdf
Form Four Electricity Questions and Answers
Form Four Electricity Questions and Answers Pdf
Form Four Electricity Revision Questions
Form Four Electricity Syllabus
Form Four Electricity Topics
Form Four ElectricityNotes
Form Four ElectricityQuestions and Answers
Form Four ElectricityQuestions and Answers Pdf
Form Four ElectricityTopics
Form Four Notes
Form Four Revision Papers
Form Four Subjects in Kenya
Form One Electricity Book
Form One Electricity Examination
Form One Electricity First Topic
Form One Electricity Lesson Plan
Form One Electricity Notes Pdf
Form One Electricity Past Papers Pdf
Form One Electricity Questions
Form One Electricity Questions and Answers
Form One Electricity Questions and Answers Pdf
Form One Electricity Revision Questions
Form One Electricity Short Notes
Form One Electricity Syllabus
Form One Electricity Topics
Form One ElectricityExamination
Form One ElectricityPast Papers Pdf
Form One ElectricityQuestions and Answers
Form One ElectricityQuestions and Answers Pdf
Form One ElectricityTopics
Form One Exams
Form One Notes of Electricity
Form One Past Papers
Form One Subjects in Kenya
Form One Term One Electricity Exam
Form One Term One ElectricityExam
Form Three Electricity Book
Form Three Electricity Book Pdf
Form Three Electricity Notes
Form Three Electricity Notes Pdf
Form Three Electricity Questions and Answers
Form Three Electricity Questions and Answers Pdf
Form Three Electricity Revision Questions
Form Three Electricity Syllabus
Form Three Electricity Topics
Form Three ElectricityNotes
Form Three ElectricityNotes Pdf
Form Three ElectricityQuestions and Answers
Form Three ElectricityQuestions and Answers Pdf
Form Three ElectricityTopics
Form Three Subjects in Kenya
Form Two Electricity Book
Form Two Electricity Cat
Form Two Electricity Examination
Form Two Electricity Notes
Form Two Electricity Notes Pdf
Form Two Electricity Past Papers
Form Two Electricity Questions and Answers
Form Two Electricity Questions and Answers Pdf
Form Two Electricity Revision Questions
Form Two Electricity Syllabus
Form Two Electricity Topics
Form Two ElectricityNotes
Form Two ElectricityNotes Pdf
Form Two ElectricityQuestions and Answers
Form Two ElectricityQuestions and Answers Pdf
Form Two ElectricitySyllabus
Form Two ElectricityTopics
Form Two Notes
Form Two Subjects in Kenya
Free a-level Electricity Revision App | Pass Your Electricity Exams
Free Electricity Form 1 Notes
Free Electricity Notes Form 1
Free Electricity Notes Pdf
Free ElectricityNotes Pdf
Free College Electricity Practice Test
Free Form1,form2,form3 Past Papers Free KCSE Past Papers
Free KCSE Mocks 2015
Free KCSE Past Papers 2014
Free KCSE Past Papers KCSE Past
Free KCSE Past Papers Kenya,
Free KCSE Past Papers With Answers
Free KCSE Questions and Answers on Electricity
Free KCSE Revision Notes
Free Marking Schemes
Free Mocks Online KCSE Answers Past Exams Question Papers
Free Revision Papers
From Three Notes Topic One KLB
Fun Electricity Questions
Funny Electricity Questions
Funny Electricity Questions and Answers
Funny Electricity Questions to Ask
Funny Electricity Quotes
GCSE Electricity Exam Questions and Answers
GCSE Electricity Past Papers
GCSE Electricity Revision
GCSE Electricity Revision Notes
GCSE Electricity Revision Notes Pdf
GCSE Electricity Revision Notes Pdf 9-1
GCSE Electricity Revision Questions and Answers
GCSE Electricity Textbook Pdf
GCSE Electricity Topics Pass My Exams: Easy Exam Revision Notes
General Electricity Notes Pdf
General Electricity Practice Test With Answers
General Electricity Quiz
General Electricity Quiz Pdf
General Electricity Test Questions and Answers
General Electricity Test Questions and Answers Pdf
General Knowledge in Electricity Human Body
Good Electricity Questions to Ask
GRE Electricity Practice Test
GRE Electricity Subject Test Pdf
Handbook of Electricity Pdf Free Download
Hard Electricity Questions
Hard Electricity Questions and Answers
Hard Electricity Questions to Ask Your Teacher
Hard Electricity Quiz Questions
Hard Form 3 Electricity Question
High School Electricity Final Exam Doc
High School Electricity Final Exam Pdf
High School Electricity Final Exam Questions
High School Electricity Final Exam Questions and Answers
High School Electricity Notes
High School Electricity Practice Test
High School Electricity Pretest With Answers
High School Electricity Questions and Answers Pdf
High School Electricity Study Guide
High School Electricity Test Questions and Answers Pdf
High School ElectricityNotes
High School ElectricityStudy Guide
How to Answer KCSE Electricity Question
How to Motivate a Form 4 Student
How to Motivate a KCSE Candidate
How to Motivate a KCSE Student
How to Pass Electricity Questions & Answers Form 1&2 | Text Book
How to Revise Electricity
How to Revise Effectively for KCSE
How to Study Electricity: 5 Study Techniques to Master Electricity
Hsc Electricity 2018
Hsc Electricity 2019
Https://www.knec.ac.ke/ Www.knec-portal.ac.ke/ KNEC Portal:
Ial Electricity Notes
Ib Electricity Cold War Notes
Ib Electricity Notes
Ib Electricity Notes Pdf
Ib Electricity of the Americas Notes
Ib Electricity of the Americas Study Guide
Ib Electricity Paper 2 Study Guide
Ib Electricity Question Bank by Topic
Ib Electricity Study Guide Pdf
Ict Notes Form 1
IGCSE Electricity Alternative to Practical Revision
IGCSE Electricity Alternative to Practical Revision Notes
IGCSE Electricity Book
IGCSE Electricity Book Pdf Download
IGCSE Electricity Notes
IGCSE Electricity Notes 2017 Pdf
IGCSE Electricity Notes Edexcel
IGCSE Electricity Paper 2 Notes
IGCSE Electricity Paper 6 Notes
IGCSE Electricity Past Papers
IGCSE Electricity Past Papers 2014
IGCSE Electricity Past Papers 2017
IGCSE Electricity Pdf
IGCSE Electricity Pre Release Material 2018
IGCSE Electricity Resources
IGCSE Electricity Revision Guide
IGCSE Electricity Revision Guide Free Download
IGCSE Electricity Revision Guide Pdf Download
IGCSE Electricity Revision Notes Pdf
IGCSE Electricity Revision Worksheets
IGCSE Electricity Workbook Pdf
IGCSE Electricity Znotes
IGCSE ElectricityPast Papers
IGCSE Notes Electricity
Importance of Agroforestry
Inorganic Electricity Multiple Choice Questions With Answers Pdf
Inorganic Electricity Questions and Answers Pdf
Interesting Electricity Questions
Interesting Electricity Questions and Answers
Interesting Questions to Ask About Electricity
Intro to Electricity Quiz
Introduction of Electricity Form One
Introduction to Electricity
Introduction to Electricity Notes
Introduction to Electricity Pdf
Introduction to ElectricityNotes
Is Agroforestry Sustainable?
K.c.s.e Answers Electricity Paper One 2018
K.c.s.e Electricity 2017
K.c.s.e Electricity 2018
K.c.s.e Electricity Paper 1 2017
K.c.s.e Mocks 2018
K.c.s.e Papers 2015
K.c.s.e Papers 2016
K.c.s.e Past Papers 2014
K.c.s.e.Electricity Paper 2 Year 2018
K.c.s.e.results 2018 for Busia County
K.l.b Electricity Form 3
K.l.b Electricity Notes
K.l.b ElectricityNotes
Kasneb Past Papers for Colleges Electricity Past Papers
KCSE 2010 Marking Scheme
KCSE 2010 Past Papers
KCSE 2011 Electricity Paper 1
KCSE 2011 Marking Scheme
KCSE 2012 Electricity Paper 2 Marking Scheme
KCSE 2012 Marking Schemes
KCSE 2013 Electricity Paper 1
KCSE 2013 Marking Scheme
KCSE 2013 Marking Scheme Pdf
KCSE 2014
KCSE 2015 Electricity Paper 2
KCSE 2015 Electricity Paper 3
KCSE 2015 Marking Scheme
KCSE 2015 Past Papers
KCSE 2016 Electricity Paper 1
KCSE 2016 Electricity Paper 2
KCSE 2017 Electricity Paper 1
KCSE 2017 Electricity Paper 2
KCSE 2017 Hostory Papers With Answers.com
KCSE 2017 Marking Scheme
KCSE 2017 Papers
KCSE 2017 Papers and Marking Scheme
KCSE 2017 Papers Pdf
KCSE 2017 Past Papers
KCSE 2017 Prediction Pdf
KCSE 2018 Electricity and Answers
KCSE 2018 Electricity Prediction
KCSE 2018 Leakage
KCSE 2018 Marking Scheme
KCSE 2018 Papers
KCSE 2018 Prediction Pdf
KCSE 2018 Predictions
KCSE 2018 Questions
KCSE 2018 Questions and Answers
KCSE 2019 Leakage Electricity
KCSE 2019 Marking Scheme
KCSE 2019 Questions
KCSE 2019 Questions and Answers
KCSE 2020 Questions
KCSE 2020 Questions and Answers
KCSE Answers
KCSE Answers Past Exams Question Papers Downloads |
KCSE Electricity 2011
KCSE Electricity 2016
KCSE Electricity Diagramsbiology Revision Tips
KCSE Electricity Essay Questions and Answers
KCSE Electricity Essay Questions and Answers Pdf
KCSE Electricity Essays
KCSE Electricity Essays Pdf
KCSE Electricity Marking Schemes
KCSE Electricity Notes
KCSE Electricity Notes Pdf
KCSE Electricity Notes, Syllabus, Questions, Answers
KCSE Electricity Paper 1
KCSE Electricity Paper 1 2011
KCSE Electricity Paper 1 2012
KCSE Electricity Paper 1 2013
KCSE Electricity Paper 1 2015
KCSE Electricity Paper 1 2016
KCSE Electricity Paper 1 2017
KCSE Electricity Paper 1 2017 Pdf
KCSE Electricity Paper 1 Questions and Answers
KCSE Electricity Paper 2
KCSE Electricity Paper 2 2012
KCSE Electricity Paper 2 2012 KCSE Electricity Paper 2 2015
KCSE Electricity Paper 2 2013
KCSE Electricity Paper 2 2014
KCSE Electricity Paper 2 2015
KCSE Electricity Paper 2 2016
KCSE Electricity Paper 2 2017
KCSE Electricity Paper 3
KCSE Electricity Paper 3 2012
KCSE Electricity Paper 3 2016
KCSE Electricity Paper 3 2017
KCSE Electricity Paper 3 Past Papers
KCSE Electricity Past Papers
KCSE Electricity Past Papers and Answers
KCSE Electricity Past Papers Pdf
KCSE Electricity Practical
KCSE Electricity Practical 2015
KCSE Electricity Practical 2016
KCSE Electricity Practical Past Papers
KCSE Electricity Practicals
KCSE Electricity Practicals KCSE Electricity Paper 1
KCSE Electricity Question and Answer
KCSE Electricity Questions and Answers
KCSE Electricity Questions and Answers Ap Electricity
KCSE Electricity Revision
KCSE Electricity Revision Notes
KCSE Electricity Revision Papers
KCSE Electricity Revision Questions
KCSE Electricity Revision Questions and Answers
KCSE Electricity Syllabus
KCSE ElectricityNotes
KCSE ElectricityPaper 1
KCSE ElectricityPaper 2
KCSE ElectricityPaper 2 Pdf
KCSE ElectricitySyllabus
KCSE Business Paper 1 2016
KCSE Business Past Papers
KCSE Business Studies Past Papers
KCSE Essay Questions in Betrayal in the City
KCSE Essays
KCSE Exam Papers 2018
KCSE Exam Papers Answers
KCSE Form 1 Electricity Revision
KCSE Form 2 Electricity Revision
KCSE Form 3 Electricity Revision
KCSE Form 4 Electricity Revision
KCSE Form Four Electricity Revision
KCSE Form One Electricity Revision
KCSE Form Three Electricity Revision
KCSE Form Two Electricity Revision
KCSE KCSE Past Papers KNEC
KCSE Leakage
KCSE Leakage Electricity
KCSE Made Familiar Electricity
KCSE Made Familiar Electricity Pdf
KCSE Marking Scheme 2016
KCSE Marking Schemes
KCSE Marking Schemes 2017
KCSE Marking Schemes Pdf
KCSE Mock Exams
KCSE Mock Papers 2015
KCSE Mock Papers 2017
KCSE Mock Papers 2018
KCSE Mock Papers Pdf
KCSE Mock Papers Pdf 2018
KCSE Mock Papers Pdf KCSE Past Papers
KCSE Mocks 2017
KCSE Mocks 2018
KCSE Notes
KCSE Online Notes
KCSE Online Past Papers
KCSE Online Registration
KCSE Papers 2015
KCSE Papers and Marking Schemes | Exams
KCSE Past Papers
KCSE Past Papers 2007
KCSE Past Papers 2009
KCSE Past Papers 2010
KCSE Past Papers 2011
KCSE Past Papers 2011 Pdf
KCSE Past Papers 2012
KCSE Past Papers 2013
KCSE Past Papers 2013knec
KCSE Past Papers 2014
KCSE Past Papers 2014 Pdf
KCSE Past Papers 2015
KCSE Past Papers 2015 Marking Schemes
KCSE Past Papers 2015 Pdf
KCSE Past Papers 2016
KCSE Past Papers 2016 Pdf
KCSE Past Papers 2017
KCSE Past Papers 2017 Pdf
KCSE Past Papers 2018
KCSE Past Papers Electricity
KCSE Past Papers Electricity and Answers
KCSE Past Papers Electricity Pdf
KCSE Past Papers Electricity With Answers
KCSE Past Papers Electricityand Answers
KCSE Past Papers Business Studies and Answers
KCSE Past Papers KCSE and Answers
KCSE Past Papers KCSE and Answers Free Mocks Online
KCSE Past Papers Marking Scheme
KCSE Past Papers Pdf Download
KCSE Past Papers Pdf Download KCSE 2013
KCSE Past Papers With Answers
KCSE Past Papers Woodwork and Answers
KCSE Prediction 2017
KCSE Prediction 2018
KCSE Prediction 2018 Pdf
KCSE Prediction Papers 2018
KCSE Prediction Questions
KCSE Prediction Questions 2018
KCSE Prediction Questions and Answers
KCSE Questions
KCSE Questions and Answers
KCSE Questions and Answers.
KCSE Questions on Electricity
KCSE Results, Online Registration, KCSE Result Slip.
KCSE Revision
KCSE Revision Notes
KCSE Revision Notes Electricity
KCSE Revision Notes Pdf
KCSE Revision Papers
KCSE Revision Papers 2014
KCSE Revision Papers With Answers
KCSE Revision Question for Electricity
KCSE Revision Questions
KCSE Revision Questions and Answers
KCSE Revision | Secondary School | Text Books | Text Book Centre
KCSE Syllabus Pdf
KCSE Trial 2017
KCSE Trial Exams 2017
Kenya Secondary School Electricity Syllabus
Kenya Secondary School Electricity Syllabus Pdf
Kenya Secondary School ElectricitySyllabus Pdf
Kenya Secondary School Syllabus Pdf
Kenya-kcse-christian Religious Education Syllabus
Kenyaplex KCSE Past Papers
Kenyaplex Past Papers for Secondary
KLB Electricity Book 1 Download
KLB Electricity Book 1 Notes
KLB Electricity Book 1 Pdf
KLB Electricity Book 2
KLB Electricity Book 2 Notes
KLB Electricity Book 2 Notes Pdf
KLB Electricity Book 2 Pdf
KLB Electricity Book 3 Notes
KLB Electricity Book 3 Pdf
KLB Electricity Book 3 Pdf Download
KLB Electricity Book 4 Notes
KLB Electricity Book 4 Pdf
KLB Electricity Book 4 Pdf Download
KLB Electricity Book 4 Topics
KLB Electricity Book One
KLB Electricity Form 1
KLB Electricity Form 1 Notes
KLB Electricity Form 1 Pdf
KLB Electricity Form 2
KLB Electricity Form 2 Book
KLB Electricity Form 2 Notes
KLB Electricity Form 2 Pdf
KLB Electricity Form 2 Pdf Download
KLB Electricity Form 2 Schemes of Work
KLB Electricity Form 3
KLB Electricity Form 3 Notes
KLB Electricity Form 3 Notes Pdf
KLB Electricity Form 3 Pdf
KLB Electricity Form 3 Pdf Download
KLB Electricity Form 4
KLB Electricity Form 4 Notes
KLB Electricity Form 4 Pdf
KLB Electricity Form Four
KLB Electricity Form Four Notes
KLB Electricity Form One
KLB Electricity Form One Notes
KLB Electricity Form Three
KLB Electricity Form Three Notes
KLB Electricity Form Two
KLB Electricity Form Two Notes
KLB Electricity Notes
KLB Electricity Notes Form 4
KLB Electricity Pdf
KLB ElectricityNotes
KLB ElectricityNotes Form 4
KLB ElectricityPdf
KNEC Electricity Syllabus
KNEC Examiners Portal KNEC Website
KNEC Ict Past Papers
KNEC Past Papers for Colleges
KNEC Past Papers Free Download
KNEC Past Papers Free Downloads
KNEC Past Papers Pdf
KNEC Portal Confirmation
KNEC Portal KCSE Results
KNEC Portal KNEC Past Papers for Colleges Kasneb Past Papers
KNEC Revision Papers
KNEC Technical Exams Past Papers
Kusoma Electricity Notes
Kusoma Electricity Notes Pdf
Kusoma Notes Electricity
Kusoma.co.ke
Kusoma.com Past Papers
Learner Guide for Cambridge IGCSE Electricity
Longhorn Electricity Book 3 Pdf
Made Familiar Electricity
Made Familiar Electricity Pdf
Made Familiar Electricity Questions
Maktaba Tetea Notes
Marking Scheme KCSE Electricity Past Papers
Math Form2 Note
Mcqs About Gaseous Exchange
Middle School Electricity Bowl Electricity Questions
Mock Past Papers 2017
Mock Past Papers With Answers
Mokasa Mock 2017
More Than 1800 Electricity Questions and Answers to Help You Study
Multiple Choice Questions on Electricity
Necta Electricity Past Papers
Necta Electricity Practicals
Necta ElectricityPast Papers
Necta ElectricityPracticals
Necta Form Four Past Papers
Necta Past Papers Form 4
Necta Past Papers Form 4 2016
Necta Past Papers Form Six
Necta Past Papers Form Two
Necta Questions and Answers
Necta Review Questions
Notes Electricity Form 1
Notes Electricity Form 2
Notes Electricity Form 3
Notes Electricity Form 3 Notes Pdf
Notes Electricity Form 3 Syllabus
Notes Electricity Form 4 Syllabus
Notes on Electricity Studies
Notes Za Electricity 4m 2
Notes Za Electricity Form One
Notes Za Electricity Form Three
O Level Electricity Practical Experiments
O Level Electricity Questions and Answers Pdf
Orm Three Electricity Notes
Page Navigation
Papacambridge Electricity IGCSE
Papers KNEC KCSE Online Past
Papers KNEC KCSE Results Past Papers
Past KCSE Papers
Past Paper Questions by Topic Electricity
Past Papers 2014
Past Papers in Kenya
Pdf Electricity Form 3
Pdf Electricity Notes
Pdf Electricity Notes Form 1
Pdf Electricity Notes Form 2
Pdf Electricity Notes Form 3
Pdf Electricity Notes Form 4
Pdf Electricity Notes Form Four
Pdf Electricity Notes Form One
Pdf Electricity Notes Form Three
Pdf Electricity Notes Form Two
Pdf Form 1 Electricity Questions and Answers
Pdf Form 2 Electricity Questions and Answers
Pdf Form 3 Electricity Questions and Answers
Pdf Form 4 Electricity Questions and Answers
Pdf Form Four Electricity Questions and Answers
Pdf Form One Electricity Questions and Answers
Pdf Form Three Electricity Questions and Answers
Pdf Form Two Electricity Questions and Answers
Pdf Free KCSE Past Papers and Marking Schemes
Pdf" Revision Questions Electricity Form 1
Practical Electricity Experiments Pdf
Practical Electricity Question and Answer Pdf
Pre Mocks 2018
Preliminary Electricity
Primary and Secondary Tillage Implements Ppt
Pte KNEC Past Papers
Questions and Answers Pdf Electricity Form 1
Questions and Answers Pdf Electricity Form 2
Questions and Answers Pdf Electricity Form 3
Questions and Answers Pdf Electricity Form 4
Questions and Answers Pdf Electricity Form Four
Questions and Answers Pdf Electricity Form One
Questions and Answers Pdf Electricity Form Three
Questions and Answers Pdf Electricity Form Two
Questions Based to Introduction to Electricity
Questions on Gaseous Exchange in Humans
Questions on Introduction to Electricity
Questions to Ask in Electricity Class
Questions to Confuse Your Electricity Teacher
Quizlet Electricity Test
Quizlet Test Questions
Qustions in Electricity and Answers
Revision
Revision Electricity Notes and Questions?
Revision Quiz for Electricity for Form Three
S.1 Electricity Questions
S.2 Electricity Questions
S.3 Electricity Questions
S.4 Electricity Questions
Sample Essays on Betrayal in the City
School Electricity Notes
Secondary Electricity Notes
Secondary Electricity Notes Pdf
Secondary ElectricityNotes Pdf
Senior 1 Electricity Notes
Senior 2 Electricity Notes
Senior 3 Electricity Notes
Senior 4 Electricity Notes
Senior 5 Electricity Notes
Senior 6 Electricity Notes
Senior Five Electricity Notes
Senior Four Electricity Notes
Senior One Electricity Notes
Senior Six Electricity Notes
Senior Three Electricity Notes
Senior Two Electricity Notes
Simple Scientific Questions
Smart Questions to Ask a Electricity Teacher
Snab Electricity Revision Notes
Southwest Mock Paper 2 2016 Electricity Only
Spm Electricity Revision Notes
Spm Notes
Success Electricity Spm Pdf
Success ElectricitySpm Pdf
Summary of Electricity Form 3
Tahossa Past Papers
To Motivate a Form 4 KCSE Student
To Motivate a Form 4 Student
Topical Revision Material
Tricky Electricity Questions and Answers
Tricky Electricity Questions for Adults
Tricky Electricity Questions With Answers
Tricky Electricity Quiz Questions
Two Electricity Revision Questions
University Electricity Volume 3 Openstax
University Electricity Volume 3 Pdf
University Electricity Volume 4 Pdf
Ur Revision Guide IGCSE Electricity
What Are the Types of Gametes
Working of Excretory System
Www.Electricity Form One Notes.com
Www.Electricity From One KLB.com
Www.form 1 Electricity.com
Www.form 2 Electricity.com
Www.form 3 Electricity.com
Www.form 4 Electricity.com
Www.form Four Electricity.com
Www.form One Electricity.com
Www.form Three Electricity.com
Www.form Two Electricity.com
Www.kusoma Notes
Www.kusoma Revision Materials
Www.kusoma.co.ke Electricity Notes
Xtremepapers IGCSE Electricity
Year 11 Electricity
Z Notes Electricity IGCSE
Znotes as Electricity
15 Common Electricity Questions From Form 1
15 Common Electricity Questions From Form 2
15 Common Electricity Questions From Form 3
15 Common Electricity Questions From Form 4
15 Common Electricity Questions From Form Four
15 Common Electricity Questions From Form One
15 Common Electricity Questions From Form Three
15 Common Electricity Questions From Form Two
150 Common Electricity Questions From Form 1
150 Common Electricity Questions From Form 2
150 Common Electricity Questions From Form 3
150 Common Electricity Questions From Form 4
150 Common Electricity Questions From Form Four
150 Common Electricity Questions From Form One
150 Common Electricity Questions From Form Three
150 Common Electricity Questions From Form Two
2019 KCSE Exams Electricity Papers
All Subjects Online Form1 Notes
All Subjects Online Form2 Notes
All Subjects Online Form3 Notes
All Subjects Online Form4 Notes
All Subjects Online Form 1 Notes
All Subjects Online Form 2 Notes
All Subjects Online Form 3 Notes
All Subjects Online Form 4 Notes
All Subjects Online Form One Notes
All Subjects Online Form Two Notes
All Subjects Online Form Three Notes
All Subjects Online Form Four Notes
2019 KCSE Exams Papers
2020 KCSE Exams Electricity Papers
2021 KCSE Exams Electricity Papers
Best Electricity Books for KCSE Knec
Electricity
Electricity 2 Topic Form Two
Electricity Diagrams
Electricity Form 1 and 2 Notes
Electricity Form 1 Download
Electricity Form 1 Notes Online
Electricity Form 1 Notes Revision
Electricity Form 1 Pastpapers and Marking Scheme
Electricity Form 1 Questions and Answers Pdf
Electricity Form 1 Revision Notes
Electricity Form 1 Text Book
Electricity Form 1 Text Book Notes
Electricity Form 2 Download
Electricity Form 2 Notes
Electricity Form 2 Notes Online
Electricity Form 2 Notes Revision
Electricity Form 2 Pastpapers and Marking Scheme
Electricity Form 2 Pdf
Electricity Form 2 Questions and Answers Pdf
Electricity Form 2 Revision Notes
Electricity Form 2 Text Book
Electricity Form 2 Text Book Notes
Electricity Form 3 Download
Electricity Form 3 Notes Online
Electricity Form 3 Notes Revision
Electricity Form 3 Pastpapers and Marking Scheme
Electricity Form 3 Questions and Answers Pdf
Electricity Form 3 Revision Notes
Electricity Form 3 Text Book
Electricity Form 3 Text Book Notes
Electricity Form 4 Download
Electricity Form 4 Notes Online
Electricity Form 4 Notes Revision
Electricity Form 4 Pastpapers and Marking Scheme
Electricity Form 4 Questions and Answers Pdf
Electricity Form 4 Revision Notes
Electricity Form 4 Text Book
Electricity Form 4 Text Book Notes
Electricity Form Four Download
Electricity Form Four Notes Online
Electricity Form Four Notes Revision
Electricity Form Four Pastpapers and Marking Scheme
Electricity Form Four Questions and Answers Pdf
Electricity Form Four Revision Notes
Electricity Form Four Text Book
Electricity Form Four Text Book Notes
Electricity Form One Download
Electricity Form One Notes Online
Electricity Form One Notes Revision
Electricity Form One Pastpapers and Marking Scheme
Electricity Form One Questions and Answers
Electricity Form One Questions and Answers Pdf
Electricity Form One Revision Notes
Electricity Form One Text Book
Electricity Form One Text Book Notes
Electricity Form Three Download
Electricity Form Three Notes Online
Electricity Form Three Notes Revision
Electricity Form Three Pastpapers and Marking Scheme
Electricity Form Three Questions and Answers Pdf
Electricity Form Three Revision Notes
Electricity Form Three Text Book
Electricity Form Three Text Book Notes
Electricity Form Two Download
Electricity Form Two Notes Online
Electricity Form Two Notes Revision
Electricity Form Two Pastpapers and Marking Scheme
Electricity Form Two Questions and Answers Pdf
Electricity Form Two Revision Notes
Electricity Form Two Text Book
Electricity Form Two Text Book Notes
Electricity Full Exam Papers
Electricity K.C.S.E Revision Papers
Electricity KCSE Revision
Electricity Notes Book Four
Electricity Notes Book One
Electricity Notes Book Three
Electricity Notes Book Two
Electricity Notes Form 2
Electricity Questions and Answers for High Schools Pdf
Electricity Questions and Answers Form 1
Electricity Questions and Answers Form 2
Electricity Questions and Answers Form 3
Electricity Short Note for Revising Form 1
Electricity Short Note for Revising Form 2
Electricity Short Note for Revising Form 3
Electricity Short Note for Revising Form 4
Electricity Short Note for Revising Form Four
Electricity Short Note for Revising Form One
Electricity Short Note for Revising Form Three
Electricity Short Note for Revising Form Two
Electricity Short Notes Form 1
Electricity Short Notes Form 2
Electricity Short Notes Form 3
Electricity Short Notes Form 4
Electricity Short Notes Form Four
Electricity Short Notes Form One
Electricity Short Notes Form Three
Electricity Short Notes Form Two
Electricity Form 2 Questions and Answers Pdf
Brief Notes Electricity Form 1
Brief Notes Electricity Form 2
Brief Notes Electricity Form 3
Brief Notes Electricity Form 4
Brief Notes Electricity Form Four
Brief Notes Electricity Form One
Brief Notes Electricity Form Three
Brief Notes Electricity Form Two
Brief Notes Electricity Form3 Chapter1
Download Book 1 Electricity Notes
Download Book 2 Electricity Notes
Download Book 3 Electricity Notes
Download Book 4 Electricity Notes
Download Book Four Electricity Notes
Download Book One Electricity Notes
Download Book Three Electricity Notes
Download Book Two Electricity Notes
Download Book1 Electricity Notes
Download Book2 Electricity Notes
Download Book3 Electricity Notes
Download Book4 Electricity Notes
Download KCSE Electricity Study Notes
Download Secondary Subjects
Download Secondary Subjects in Kenya
Download Secondary Subjects KCSE
Exams Revision Kenya
Exams Revision Kenya KCSE
Expected Questions and Answers in Electricity Form One
Form 2 Electricity Notes
Form 2 Electricity Notes Pdf
Form 2 Electricity Topics
Form 3 Electricity Book Pdf
Form Iii Topics of Electricity Revisios
How to Answer Electricity Paper 1 Questions?
How to Answer Electricity Paper 2 Questions?
How to Answer Electricity Paper 3 Questions?
How to Answer KCSE Electricity Paper 1 Questions?
How to Answer KCSE Electricity Paper 2 Questions?
How to Answer KCSE Electricity Paper 3 Questions?
How to Answer Paper 1 Electricity Questions?
How to Answer Paper 2 Electricity Questions?
How to Answer Paper 3 Electricity Questions?
K.C.S.E Revision Papers
K.C.S.E Revision Papers Electricity
KCSE Electricity Essay Questions and Answers Pdf
KCSE Electricity Revisions
KCSE Electricity Study Notes
KCSE Free Electricity Qussions
KCSE Free Qussions
KCSE Revision Kenya
KCSE Revisions
Electricity Form Two Questions
Revision Kenya
Revision Kenya Kcsse
Sammary Note for Electricity Form 1
Sammary Note for Electricity Form 2
Sammary Note for Electricity Form 3
Sammary Note for Electricity Form 4
Sammary Note for Electricity Form Four
Sammary Note for Electricity Form One
Sammary Note for Electricity Form Three
Sammary Note for Electricity Form Two
Www.last Year KCSE Exams.com
Scholarship 2026/27
Current Scholarships 2026/2027 - Fully Funded
Full Undergraduate Scholarships 2026 - 2027
Fully Funded Masters Scholarships 2026 - 27
PhD Scholarships for International Students - Fully Funded!
Funding Opportunities for Journalists 2026/2027
Funding for Entrepreneurs 2026/2027
***